查看: 7598|回复: 3

[K2P] 求助,搞不懂了,求高手支个招

[复制链接]

22

主题

258

帖子

798

积分

高恪VIP内测组

Rank: 6Rank: 6

积分
798

内测达人

发表于 2020-10-5 09:44:43 | 显示全部楼层 |阅读模式
高恪AK系列硬件AP隆重上市
本帖最后由 253488893 于 2020-10-5 09:47 编辑

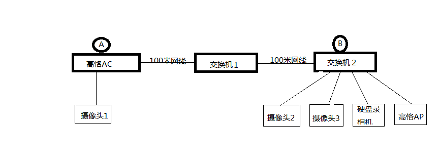
AC是K2P刷的高恪,AP是K2,因两个路由器之间有两百米的样子,中间就加了一个交换机,网线48V通过POE分离给交换机供电,以前正常,就近AP经常无网络,AP获取不到主路由IP,但这个时候在B点打开监控却能看到A点摄像头1的画面是正常连接的,电脑通过AP进入不了主路由AC,这个时候主路由AC网络是能正常用不存在问题,AP使用固定IP也获取不到主路由IP,过一分钟又正常了,现在搞不明白的就是A点到B点的监控能正常工作不掉线,但上网的网络却连接不上,掉线时电脑直接接在交换机2上也连不上主路由网络,AP经常不定时掉线,但一分钟左右又可以正常联网,分布图如下
无标题.png
回复

使用道具 举报

4

主题

314

帖子

639

积分

固件达人

Rank: 4

积分
639
发表于 2020-10-5 10:13:20 | 显示全部楼层
高恪AK系列硬件AP隆重上市
故障情况下接在交换机1  或A 上有网络吗  还有刷的AP设备能被 K2P管理吗
回复 支持 反对

使用道具 举报

22

主题

258

帖子

798

积分

高恪VIP内测组

Rank: 6Rank: 6

积分
798

内测达人

 楼主| 发表于 2020-10-5 10:40:52 | 显示全部楼层
叨大喵 发表于 2020-10-5 10:13
故障情况下接在交换机1  或A 上有网络吗  还有刷的AP设备能被 K2P管理吗


故障情况下交换机1没办法测试,但A有网络,K2P识别不到AP,怀疑交换机供电不足,但问题是A到B的监控能正常用只是网络不能用
回复 支持 反对

使用道具 举报

5

主题

50

帖子

41

积分

初级玩家

Rank: 1

积分
41
发表于 2020-10-5 12:09:23 | 显示全部楼层
排除法:先把监控摄像头1、2、3及硬盘录像机全部拔掉,只接交换机1和2和高恪AP看看网络能否正常!!如果不正常,可以把高恪AP接入交换机1后检查网络是否正常!逐级排查!看看是网线还是交换机的问题(先不考虑视频监控,因为它是正常的)!!祝你好运!
回复 支持 反对

使用道具 举报

您需要登录后才可以回帖 登录 | 立即注册

本版积分规则

快速回复 返回顶部 返回列表